

Описание MV820G1-2S0.4B - Частотный преобразователь 0.4 кВт, 1Ф/220В → 3Ф/220В, серия MV820, Megmeet
Megmeet – мировой производитель в области силовой электроники, известный надёжными решениями для управления электродвигателями. Частотные преобразователи серии MV820 относятся к новой платформе MV800 и отличаются расширенным функционалом и высокой точностью регулирования.
В отличие от серии MV810, модели MV820 поддерживают более сложные алгоритмы управления, включая векторное управление с обратной связью по энкодеру (PG), а также расширенные коммуникационные интерфейсы. Диапазон мощности: от 0,4 кВт до 220 кВт, что делает серию универсальной для разных промышленных задач.
Сферы применения
Преобразователи частоты Megmeet MV820 применяются в ответственных промышленных системах, где требуется высокая точность и стабильность:
-
насосные станции большой мощности (городские, промышленные, противопожарные);
-
вентиляционные системы и чиллеры HVAC;
-
конвейерные линии, сортировочные и транспортные системы;
-
упаковочное, пищевое и смесительное оборудование;
-
деревообрабатывающие и металлообрабатывающие линии с несколькими приводами;
-
компрессоры и воздуходувки;
-
подъёмно-транспортные механизмы средней мощности;
-
общее промышленное применение для двигателей 40–55 кВт.
Ключевые особенности Megmeet MV820
-
Перенос параметров между частотниками через съёмную панель управления.
-
Поддержка векторного управления с датчиком (PG) и без датчика.
-
Высокая точность регулирования скорости: ±0,02% с датчиком.
-
Совместимость с протоколами: Modbus RTU, Profinet, EtherCAT, CANopen.
-
Съёмная или выносная панель (LED/LCD) для удобного монтажа.
-
Энергосберегающие алгоритмы, компенсация скольжения, S-кривая разгона/торможения.
-
Встроенный модуль динамического торможения и ПЛК.
-
Расширенный набор входов/выходов (аналоговые и цифровые).
-
Встроенные источники питания 10В и 24В.
Технические характеристики
-
Входное напряжение питания: 1 фаза 220 В, 50/60 Гц
-
Выходная частота: 0,1…600 Гц (шаг 0,01 Гц).
-
Режимы управления:
-
скалярное (V/F),
-
векторное без датчика (SVC),
-
векторное с датчиком (PG).
-
-
Перегрузочная способность: 150% – 60 с, 180% – 3 с.
-
Пусковой момент: до 150% (без датчика), до 180% (с датчиком).
-
Точность регулирования: момента ±3%…5%, скорости ±0,02% с датчиком.
-
Охлаждение: принудительное, вентилятор со съёмной крышкой для быстрого ТО.
-
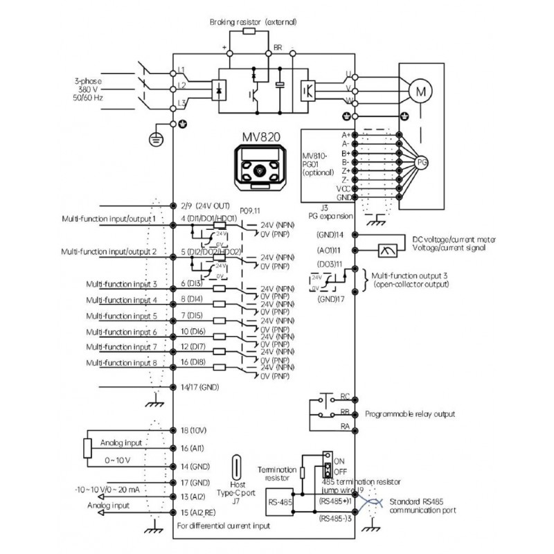
Интерфейсы: RS485 (Modbus RTU), USB Type-C, опциональные платы Profinet/EtherCAT/CANopen.
-
Дисплей: LED-индикатор, функциональные клавиши, программируемая кнопка.
Защита и функции
-
Защита от короткого замыкания, перегрузки, перегрева, перепадов напряжения, потери фазы.
-
Тепловая защита двигателя.
-
PID-регулятор для насосов и вентиляторов.
-
Энергосберегающий режим.
-
Автоподхват вращающегося двигателя (Catch-on-the-fly).
-
Автотюнинг параметров.
-
Master-Slave управление.
-
Встроенное динамическое и DC-торможение.
Условия эксплуатации
-
Высота установки: до 1000 м без ограничений, выше – снижение мощности.
-
Температура эксплуатации: -10…+50 °C.
-
Влажность: 5–95% без конденсата.
-
Монтаж: вертикальный, настенный, корпус IP20.
Megmeet MV820 – это надёжное решение для промышленных предприятий, которым требуется высокая точность, энергоэффективность и универсальность в управлении электродвигателями.
Основные характеристики MV820G1-2S0.4B - Частотный преобразователь 0.4 кВт, 1Ф/220В → 3Ф/220В, серия MV820, Megmeet
Отзывы о MV820G1-2S0.4B - Частотный преобразователь 0.4 кВт, 1Ф/220В → 3Ф/220В, серия MV820, Megmeet
Нет отзывов о данном товаре.
Вопросы и ответы (FAQ) MV820G1-2S0.4B - Частотный преобразователь 0.4 кВт, 1Ф/220В → 3Ф/220В, серия MV820, Megmeet
